
「邏輯投資」專欄每月分享至少 3 篇「潛力股」分析。非訂閱戶可以閱讀公司、產業或產品介紹,訂閱戶可以閱讀個股分析、投資邏輯等更深入的價值內容。訂閱費用每月僅 99 元,能夠幫助作者持續發掘有潛力的投資機會,歡迎訂閱支持!為避免錯過最新文章,請按下「追蹤」按鈕,並加入邏輯投資臉書按讚,作者將分享最新資訊與市場解讀!(專欄介紹及文章試閱請點這裡)
公司介紹
公司前身為「濟南聚龍纖維有限公司」,成立於 1999 年,位在中國山東,原本從事「錦綸空氣變形絲」,2002 年更名為「濟南大自然纖維有限公司」,並於2005 年投資新廠,開始生產「醋酸纖維絲束」,2006 年再次更名為「濟南大自然化學有限公司」。
2013 年 11 月由「慈嚴生活科技有限公司」100% 持有,同年12 月公司再次改名為「濟南大自然新材料有限公司」,2014 年 9 月於開曼群島註冊設立「濟南大自然新材料股份有限公司」(Jinan Acetate Chemical Co., LTD.,即材料-KY);之後慈嚴公司所有股東透過換股方式,將持有之慈嚴公司股份全數轉讓予「材料-KY」,「材料-KY」則透過慈嚴公司持有「濟南大自然新材料有限公司」 100% 股權,於 2015 年正式回台掛牌上市,股票代碼:4763。
上面這些公司沿革的內容似乎過於複雜,簡單說,如果我們買進「材料-KY」(股票代碼:4763),我們買進的是下圖的紅色公司,而營收主要貢獻則來自於藍色的「濟南大自然新材料有限公司」,這是透過藍色的「慈嚴生活科技有限公司」間接 100% 掌握的子公司,主要生產「絲束」。

上圖綠色的部分,則是有實質生產產品的子公司,說明如下:
- 2016 年公司與魯南化工、祈耀公司合資設立「中峰化學有限公司」,取得 80% 股權,目的為生產「醋片」。
- 為節省生產成本,公司還投入上游原材料「醋酐」的生產,於2020 年轉投資「孟玄新材料有限公司」,持股 100%,已於2021Q4 量產。
另外公司於 2019 年成立「中峰材料有限公司」,持股 80%股權,策略投資義大利第二大「膠板」 LA/ES 之香港子公司怡亮有限公司(入股25%),主要目的是作為投資控股公司,並透過中峰化學供應「醋片」,作為膠框眼鏡的原材料。
最近則是在 2021 年又設立「阿斯泰克(山東)環保纖維有限公司」,目的是擴充絲束產線,工廠興建中。

從上面的描述可以清楚看到,每一次轉投資或成立子公司,都是為了拓展新業務或新產品,但「絲束」、「醋片」、「醋酐」等各種特有名詞,或許已經讓各位讀者感到混亂,我們接下來就產品部分,再詳加解釋。
產品介紹
產品組成與營收比重
材料-KY 主要從事二醋酸纖維素(醋片)、二醋酸纖維絲束(絲束)及醋酸酐(醋酐)之研發、製造與銷售,為求方便,以下我們一律使用這些化學材料的簡稱來做討論。
從下圖可以看到,2021年醋片佔營收比重33.3%,絲束佔65.28%,醋酐因2022年10月才開始量產銷售,因此僅佔1.42%。

若看2022H1最新數據,可以發現醋酐比重已拉升至7%,反映醋酐的生產及出貨逐漸成長。

產品關聯
在這些產品中,二醋酸纖維絲束(絲束)是最主要的產品,它是透過二醋酸纖維素(醋片),經過一連串的製程生產而成,程序包括下圖提到的溶解、壓濾、紡絲、捲曲、烘乾、擺絲、打包等,並主要用來製作香菸的「濾嘴」(Filters)。

上面提到用來生產絲束的醋片,稱為「紡絲級醋片」,但醋片還有另一個功能,就是可以用來製造眼鏡的膠框,稱為「塑料級醋片」。

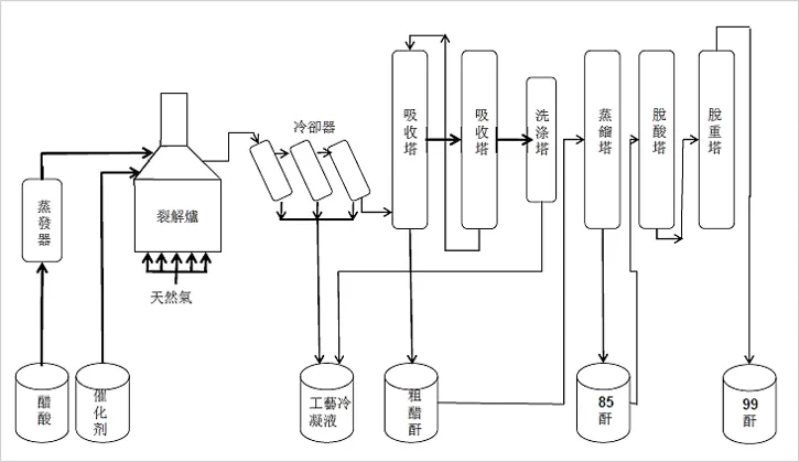
那醋片是怎麼製作的呢?是透過木漿或棉漿與醋酐加工而成,醋酐約佔成本的20%。為了確保原料來源及降低價格波動,達成垂直整合,有效降低成本,材料-KY也投入醋酐的生產,並已實現量產。
綜合上述內容,讀者應該知道醋酐、醋片、絲束是整個供應鍊不同階段的原料及產物,而材料-KY已經初步達到上、中、下游的垂直整合,所以在之後探討「獲利表現」的部分,我們將清楚看到材料-KY毛利率的提升,而這是產品價格與競爭力的具體展現。
產品應用
接著我們來談不同產品的應用與實績。
- 醋酐
由100%持股的「孟玄新材料有限公司」投資興建的醋酐新廠,已於2021年10月開始量產,產能為6萬噸,除供應集團內部使用外,也可以批量外賣。

醋酐的上游材料為醋酸,生產過程詳如下圖,價格會受到醋酸報價影響。

- 醋片
醋片分為「塑料級醋片」、「紡絲級醋片」,是透過醋酸、木漿或棉漿、醋酐、硫酸等各種物質,經過一連串加工製造而成,詳細流程如下圖。

醋片依照其醋化程度的不同,具有不同的應用,醋化程度2.25-2.3,可用於特殊塑膠板材;醋化程度2.8-3.0,可用於高性能電子薄膜與有機滲透膜;醋化程度2.4-2.6,則可應用於絲束的生產。另外醋片因主要原料為木漿或棉漿,屬於可再生資源,且生產過程的廢水相對容易處理,排放物少,因此符合目前社會追求永續發展的需要。
目前材料-KY透過持股 80% 的中峰化學生產醋片,其中約 70%為紡絲級醋片,用於自家生產絲束之用;其餘 30%為塑料級醋片,因生產過程更耗時且對品質要求更高,售價相對較高,並透過中峰化學的共同股東祈耀公司(持股12%)牽線,與義大利塑膠鏡框膠板供應商 LA/ES 建立策略聯盟,供應醋片給 LA/ES,然後生產鏡框膠板給高端眼鏡製造商 Luxottica 和 Safilo。
這兩家公司是精品眼鏡如 Gucci、LVMH、Prada、Boss、Dior 的製造銷售商,其中 Luxottica 為全球最大的太陽眼鏡及鏡框公司,市場佔有率超過 80%,Safilo則為第二大,因此材料-KY屬於全球精品眼鏡供應鏈的間接原料商。

- 絲束
絲束長什麼樣子呢?可以參考下圖,它是醋片加工後製作而成的一種天然再生纖維(原料為木漿),外觀是白色,在顯微鏡下呈現Y字型的組合結構,且有九成應用於香菸的濾嘴。

以下純為公司產品研究之討論,並無鼓勵大家吸菸的意圖,請讀者務必閱讀下列警語。
警語:吸菸有害健康,未滿十八歲不得吸菸,吸菸害人害己,請勿吸菸。
為什麼絲束主要用於香菸的濾嘴(下圖所稱濾紙)呢?這是因為絲束具有優良的彈性與熱穩定性,質地堅挺、無毒、無味、吸阻小、過濾效果顯著,能有效減少吸菸時進入人體的焦油、尼古丁等有害物質,因此成為目前香菸濾嘴的主流原料。另外近期還有一種「加熱菸」(如下圖),也具有濾嘴的部分,這也是主流菸商搶攻的商機之一。

絲束產業屬於寡佔市場,由 Celanese、Eastman、Daicel、Blackstone 四家供應商把持大部分市占率,參考 2016 年的市占調查,上述業者市佔率高達 99%,並由其供應全球五大菸商,包括中國菸草、帝國菸草(Imperial Tobacco)、英美菸草(British American Tobacco)、菲利普莫里斯(Philip Morris)、日本菸草(Jopan Tobacco),與全球菸草大廠具有長期穩定合作關係。

若參考凱基投顧報告的市占率資訊,Celanese 占 38%、Eastman 25%、Blackstone 占 15%、Daicel 占 19%,目前四家合計市占率高達 97%,仍居主流地位。
而根據材料-KY的推估,全球2021年絲束出貨量為 74萬1,445 噸,公司2021年出貨量為1萬4,670頓,市占率為1.98%,雖遠不如全球其他主要供應商,但也顯示有明顯的成長空間,公司將長期市占率目標訂為5%。
獲利表現
- 每股盈餘(EPS)

材料-KY 每年的 EPS 並不穩定,從下圖可以看到 2017、2018 年 EPS 明顯衰退,但 2019 年之後大幅回升,並在 2020 年創下歷史新高的 10.07 元,但 2021 年又再次大幅衰退,這顯示材料-KY 的獲利受到許多因素影響,包括資本支出、折舊、運費、原材料報價(如醋酐、醋酸、木漿報價)、人民幣及美元匯率、研發費用、終端客戶銷售與訂單狀況等。
- 營業利潤率

上圖是材料-KY 歷年的營業利潤率,我們鎖定毛利率、營業利益率來做觀察。
毛利率:從長期來看,材料-KY的毛利率有所成長,反映 2016 年公司向上垂直整合醋片並量產後,確實有效控制成本並提升毛利率。2021年毛利率下滑,則是受到原料及運費價格上升。
營業利益率:與毛利率相比,材料-KY的營業利益率變動相對劇烈,並自 2014 年開始走下坡,2018年竟不到 10%,之後雖有回升,但2021年再次明顯下滑,因此有必要對營業利益率做進一步的分析。
- 營業費用率拆解:

營業費用率(黃線)於 2017、2018 年持續攀升,從上圖可以看到,與研發費用率(綠線)大幅增加有關,這是因為 2016 年材料-KY設立中峰化學,開始向上垂直整合生產醋片,導致 2017 年研發費用大幅增加超過一倍(詳見下圖紅色部分);另外 2018 年後銷售費用率(藍線,也可以參考下圖藍色部分)增加,也反映公司增加產品項目後,導致推銷費用的提升(如展覽、行銷支出等)。
同樣的狀況發生在 2021 年,也是同樣的劇本,營業費用率、研發費用率、銷售費用率都明顯攀升,原因跟設立孟玄新材料公司,開始往上游垂直整合生產「醋酐」有關,如下圖可以看到 2021 年研發費用從 9,743 萬,大幅增加至 1.90 億(綠色部分), 成長幅度高達 96%,另外銷售費用也大幅增加 52%,但研發費用預期會跟2018年之後一樣,當量產穩定後,研發費用將下降,並隨營收成長而佔比下滑,反而需要注意的是銷售費用是否持續增加,這會對營業利益率造成負面影響。

- 營收及毛利
但若我們從營收、毛利來看,可以看到另一個不同的故事。很明顯的,材料-KY的營收、毛利逐年提升,反映公司逐年擴產以及開闢新產品的路線,都能成功帶動營收及毛利增長,這也代表公司的發展策略或所處產業位置正確,因此能持續創造業績提升。

- 營運能力
在營運能力方面,首先「存貨週轉天數」(藍線)、應收帳款收現天數(黃線)、營運週轉天數(紅線)均呈現下降趨勢,反映公司產品有需求,收款能力提升,也反映公司產業競爭力的展現,我們會在「投資邏輯」的部分進一步去發掘原因。

搭配存貨狀況來看,2022Q2 的存貨雖處於歷史高位,但這主要是因為公司於 2021年10月開始生產「醋酐」,因增加新產品而導致存貨增加,這是合理的狀況,也顯示材料-KY與其他產業不同,目前並無庫存堆積的問題。

- 現金流量表
最後來看一下材料-KY的現金流量表,因為可能會有投資人擔心KY股票的財報有造假之虞,因此建議可以搭配現金流量表來觀察財報真實性。
從下圖可以看到,材料-KY的「營業現金流」(透過本業營運實際流入(流出)的資金)與損益表的營收變動大致相符,反映公司是真的有出售產品獲得現金流入;另外也可以看到 2021 年有大筆投資現金流出,這是投資生產新產品「醋酐」的資本支出,從現金流量表也可以清楚感受到,材料-KY積極擴產並增加新產品投資,並有成功帶入更多收入,持續成長。

股權結構
材料-KY的董事長為王克璋,透過明珍企業有限公司持有公司高達 35.67%的股權,同時也透過其胞姊擔任代表人的家福有限公司、鶴珍投資有限公司,另持有 3.3%股份,家族合計持有公司 38.97 %的股權。
另外 MACRIFER TRADING SOCIEDAD ANONIMA 則是 2008 年入股的巴西菸廠,當時入股三成,目前已稀釋至 17.13%,因屬於主要客戶及策略合作夥伴,因此也屬於穩定的籌碼。
上述股權合計達到 56.1%,顯示公司經營權相當穩固。

從股權分散情形來看,400張以上大戶持股比例 69.15%,50張以下散戶持股比例 23.59%,籌碼主要由大戶掌握。

但要注意 10 張以下散戶比例超過 10%,這比例並不算低,且 5 張以下散戶人數多達 2,905人(今年3月底數字),股價容易出現波動,從下表可以看到,近三年股價波動甚至可以達到 1 倍之多,因此可以預見投資這家公司「浪會很大」,得坐穩才有機會賺到錢。

另一個需要注意的部分是大股東持股比例持續下降,而且從 8 月開始有急劇下降的趨勢(下圖左),對應的卻是股價創新高,顯示主力獲利了結或解套離場,加上最近外資站賣方,雖然投信看好但沒有積極性買盤承接,以及總股東人數不斷上升,這些都是籌碼面反應的負向訊號,預期股價短期難有表現,但對於投資這家公司有興趣的讀者,也可以耐心尋找更好的買點。

股利政策
材料-KY連續 7 年配發股利,合計 40.61 元。從下圖可以看到,公司盈餘分配率還算大方,平均約在 70%左右,僅2020年因疫情緣故,公司選擇保留資金,導致盈餘分配率較低,但仍有 56%的水準。
以今年來說,因公司股價下跌,平均殖利率達到 8.66%,若公司能維持獲利成長,那從殖利率的角度來說,這家公司也有值得投資的誘因,但考量公司獲利受到多重因素影響,仍建議讀者不要將這家公司視為定存股標的,並仍要注意買進的價位,避免在景氣最好、業績跟股價最高的時候追買,承擔套牢風險。

這家公司的介紹內容篇幅較多,主要是因為它的產品比較少見,又是 KY 公司,因此我們花了比較多篇幅介紹它的所屬產業、產品及公司發展佈局。接下來「投資邏輯」的部分,我們會從更多角度分析這家公司的利多與風險因素,也會探討公司發展路線是否具有可持續性。
























